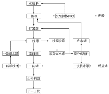
îѰ׷ÛÊǵ±½ñ½ÏºÃµÄ°×É«ÑÕÁÏ£¬ÓµÓÐÓÅÁ¼µÄ°×¶È¡¢×ÅÉ«ÄÜÁ¦ºÍ½ÏÇ¿µÄÕÚ±ÎÁ¦£¬Æä»¯Ñ§ÐÔÖʲ»±ä¡¢ÄÍÈÈÐÔ¼°ÄͺòÐÔÓÅÁ¼¡¢ÓÐ×Å×î¼ÑµÄ²»Í¨Ã÷ÐÔ¡£ËüÔÚËùÓеİ×É«ÑÕ²ÂÖÐÕ¼¾ÝÁË80%µÄ·Ý¶î£¬ÔÚÍ¿ÁÏ¡¢ËÜÁÏ¡¢ÔìÖ½Ó¡Ë¢ÓÍÄ«¡¢Ï𽺵ÈÐÐÒµÖеõ½ÁËÀûÓã¬ÆäÖÕ¶ËÀûÓÃÓÚ·¿µØ²ú¡¢Æû³µ¹¤Òµ¡¢×°è«Ö½µÈÁìÓò¡£ÓÉÓÚîѰ׷ÛÔÚºÜ¶à·½Ãæ¶¼Óë¹ú¶ÈµÄ¾¼ÃÓÐ×ÅÇ×êÇÓйأ¬±»³ÆÎª¡°¾¼Ã·¢Õ¹µÄÇçÓê±í¡±¡£Ëæ×ſƼ¼µÄ·¢Õ¹£¬îѰ׷۵ÄÏû·ÑÖð²½ÍØÕ¹µ½ÐÂÄÜÔ´¡¢¸ß¶ËÉ豸¡¢»·±£¡¢Ò½ÓõÈÁìÓò¡£½üÄêÀ´£¬¹úÄÚîѰ׷۵IJúÄÜÖðÄêÌáÉý£¬Ä¿Ç°È«ÇòîѰ׷ÛÄê²úÄÜÄÜ´ïµ½822.3Íò¶Ö£¬¹úÄÚ²úÄÜ´ï378Íò¶ÖÕ¼±ÈÈ«Çò×ÜÁ¿µÄ47%¡£
ĿǰÄÜʵÏÖîѰ׷۵IJúÒµ»¯³ö²úµÄÖØÒªÓÐÁ½ÖÖ²½Ö裬±ðÀëÊÇÁòËá·¨ºÍÂÈ»¯·¨¡£ÔÚÁòËá·¨³ö²ú¹¤ÒÕÖУ¬ÓÉÓÚË®½â²úÆ·Æ«îÑËáÖк¬ÓдóÁ¿µÄ·ÇîÑ¿ÉÈÜÐÔÔÓÖʺÍÓÎÀëÁòËᣬ¶øÔÓÖʺ¬Á¿µÄ°¼Í¹Ö±½ÓÓ°Ïìµ½¶þÑõ»¯îѲúÆ·µÄÉ«Ï࣬Òò¶øÆ«îÑËáµÄˮϴ¹¤ÐòÊÇÁòËá·¨îѰ׷۳ö²úÖеÄÖØÒª¹¤ÐòÖ®Ò»¡£
suncitygroupÌ«Ñô¼¯ÍÅ×ÔÖ÷Ñз¢µÄÉÕ½á¹ÜʽĤÒÑÀûÓÃÓÚîѰ×ÐÐÒµ·ÛÌåÏ´µÓ¼°»ØÊÕ£¬ÄÚÃÉijîÑ°×ÆóÒµ°å¿ò©ÁÏ»ØÊÕîѰ׷ۣ¬»ØÊÕÁÏÿÄê²úÖµ½üǧÍò£¬ËÄ´¨Ä³îÑ°×ÆóÒµîѰ׷ÛÏ´µÓTDS´Ó12Íò½µµÍÖÁ30ppm£¬Îª¿Í»§´ó´ó½Ú¼óÁËË®Á¿¡£
suncitygroupÌ«Ñô¼¯ÍÅÉÕ½á¹ÜʽĤ²úÆ·ÒÔPEÉÕ½á¹ÜΪ֧³Ö¹Ç¼Ü£¬ÔÚÆäÄÚ²¿Ê¹ÓÃÌØÊ⹤ÒÕʹPVDFĤÌî³äµ½Ö§³Ö¹Ç¼ÜµÄ¿×ÖÐÐγÉÏâǶʽ½á¹¹£¬Ê¹Ä¤²ã²»±äµØ¸½ÓڹǼÜÉÏ£¬ÓµÓÐÓÅÔ½µÄ¹ýÂË»úÄÜ¡¢×ã¹»µÄ»úеǿ¶È¡¢ÓÅÁ¼µÄÄÍ»¯Ñ§ºÍÄÍλúÄÜ£¬Í¬Ê±Ç¶ÈëʽµÄPVDFĤ²ãÄܹ»±£ÕÏÔÚ·´Ï´¹ý³ÌÖв»»á²úÉúĤ°þÀ룬ÇÒ¸üÄÍ·ÛÌå¿ÅÁ£µÄ³Ö¾Ã³åË¢£¬Ê¹Óõ¥Ò»ÇÒÊÙÃü³¤£¬½ÚԼʹÓóɱ¾¡£


£¨ÏîÄ¿ÏÖ³¡×ÊÁÏͼƬ£©
´«Í³ÁòËá·¨îѰ׷Ûˮϴ¹¤ÐòÖÐÀûÓñÈÁ¦¿í·ºµÄÊǸôºÒѹÂË»úºÍÕæ¿ÕÒ¶ÂË»ú¡£ÆäÖУ¬¸ôºÒѹÂË»úÊôÓÚÕýѹ²Ù×÷£¬µ«Æ«îÑËá·ÛÌåÁ÷ʧÎÊÌâÑϳÁ£¬²¢ÇÒ¸ü»»Â˲¼Ò²±ÈÁ¦Âé·³¡£Õæ¿ÕÒ¶ÂË»úÏ´µÓË®ºÄÏà¶ÔÆ«¸ß£¬ÔËÐйý³ÌÖÐʱʱ³öÏÖÎüƬÄÑÌâµÄÎÊÌ⣬¶ÔË®½âÁϵÄÖÊÁ¿ºÍ¹¤ÒÕ²ÎÊýµÄÉèÖÃÒªÇó½Ï¸ß¡£
suncitygroupÌ«Ñô¼¯ÍÅÉÕ½á¹ÜʽĤϴµÓ¼¼ÊõÖð²½È¡´ú´«Í³Ï´µÓ¹¤ÒÕ£¬¹¤ÒÕÖØÒªÔ̺¬·ÛÌ廨ÊÕϵͳ¡¢Ä¤Ï´µÓϵͳºÍĤ·ÖÀëϵͳÈý²¿ÃÅ£¬Õûϵͳֻ±ØÒªÒýÈëÉÙÁ¿ÍÑÑÎˮά³Öˮƽºâ£¬Æ«îÑËὬÁÏÔÚˮϴ¹ý³ÌÖÐÎÞ·ÛÌåÁ÷ʧ£¬È«Êýת»¯Îª¹Ìº¬Á¿Îª300 g/LµÄÏ´µÓºÏ¸ñÁÏ£¬Í¬Ê±ÏµÍ³ÎÞ·ÏË®±íÅÅ£¬Òý³öµÄ¸É¾»·ÏËáÒ²¸ü·½±ã½øÐÐÉî´¦Öüӹ¤¡£Í¨¹ýºóÐø´¦ÖÃ×°ÖöÔÏ´Ë®´¦ÖúóÑ»·ÀûÓ㬻¹Äܹ»´óÁ¿½Ú¼óÍÑÑÎË®µÄ¿÷Ëð¡£

£¨Ë®Ï´¹¤ÐòĤ´¦Öù¤ÒÕʾÒâͼ£©
suncitygroupÌ«Ñô¼¯ÍÅÉÕ½á¹ÜʽĤµÄ¹ýÂË·½Ê½Îª¡°´íÁ÷¹ýÂË¡±£¬Ôڿ϶¨Ñ¹Á¦Çý¶¯Ï£¬Æ«îÑËὬÁÏÔÚĤ¹ÜÄÚ±í±íÁ÷¶¯£¬Ë®ÈÜÐÔµÄÔÓÖÊÀë×Ó°éËæÁòËáºÍË®ÑØ×ÅĤ¹Ü±ÚÇÐÏߵĴ¹Ö±·½ÏòÉø³ö¹Ü±í£¬Æ«îÑËá¹ÌÌå±»À¹½ØÏÂÀ´ÔÚĤ¹ÜÄÚ×öÑ»·»î¶¯£¬Í¨¹ý²»ÐÝÒýÈëÐÂÏÊË®ºÍ²É³öÏ´µÓË®£¬´ïµ½È¥³ýÆ«îÑËáÖпÉÈÜÐÔÔÓÖÊÀë×ÓµÄÖ÷ÕÅ¡£Ó봫ͳ¹¤ÒÕÏà±È£¬ÉÕ½á¹ÜʽĤӵÓиü¸ßµÄ´¦ÖÃÄÜÁ¦ºÍ´¦ÖÃЧÄÜ£¬´ó´ó½ÚÔ¼ÁËË®Á¿¼°´¦Öù¦·ò¡£

£¨¹ÜʽĤ¹ýÂ˵ÀÀí£©
ÏÂͼΪsuncitygroupÌ«Ñô¼¯ÍÅÉÕ½á¹ÜʽĤµç¾µÕÕÆ¬£¬³ÅÌå¿ÅÁ£¸ßÓÚ·ÖÀë²ã±í±í£¬¿ÉÔ¤·À´ó¿ÅÁ£ÔÓÖÊÁ÷¹ýÆÚ¹ÎÉËĤ²ã£¬¶ÔĤ²ãÆðµ½Á˿϶¨µÄ±£»¤×÷Ó᣶ÏÃæÍøÂç¿×½á¹¹Áéͨ£¬ÓµÓиßͨÁ¿¸ß¿×϶ÂʵÄÌØµã£¬¿×½á¹¹ÀÎÀθ½×ÅÓÚPE¹Ç¼ÜÉÏ£¬¿ÉÄÍÊÜ1~2barѹÁ¦µÄ·´Ï´¡£
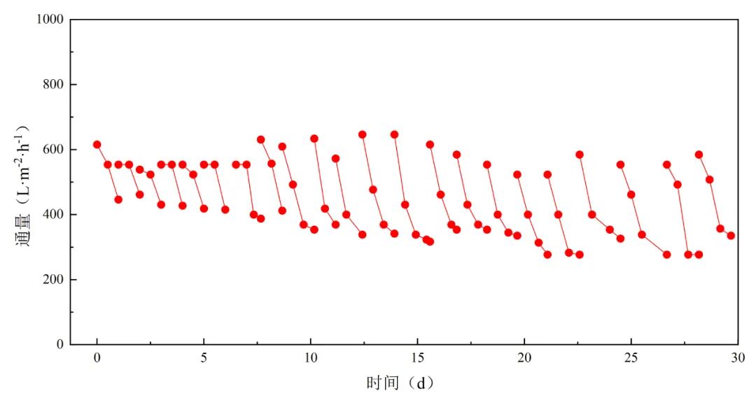
ÏÂͼΪsuncitygroupÌ«Ñô¼¯ÍÅÉÕ½á¹ÜʽĤ½øÐÐîѰ׷ÛÏ´µÓµÄ¶Ô±È³¢ÊÔ¼°²¿ÃÅÏÖ³¡Êý¾Ý¡£


suncitygroupÌ«Ñô¼¯ÍÅÉÕ½á¹ÜʽĤÔÚîѰ×ÐÐÒµµÄ¿í·ºÀûÓã¬ÌáÉýÁ˲úÏß³ö²úЧÄÜ£¬ÓÅ»¯Á˳ö²úÁ÷³Ì£¬½ÚԼˮ×ÊÔ´£¬¸üΪÆóÒµ´øÀ´Á˿ɹ۵ľ¼ÃÐ§Òæ£¬´ó´ó½µµÍÁËÆóÒµµÄÔËÓª³É±¾¡£ÎÒÃÇÏàÐÅ£¬ÔÚ½«À´£¬suncitygroupÌ«Ñô¼¯ÍŽ«³ÖÐøÖÂÁ¦ÓÚĤ¼¼Êõ´´Ð£¬²»ÐÝÍÆ¶¯¹ÜʽĤÔÚîѰ×ÐÐÒµµÄÀûÓúͷ¢Õ¹£¬Îª¸ü¶àÆóÒµÌṩ¸ßЧ¡¢»·±£µÄ½â¾ö¹æ»®£¬¹²´´ÃÀºÃ½«À´£¡
¼¼ÊõÕ÷ѯÇëÁªÏµ£º17312239295£¬Í¯¾Àí¡£